اجزاء پمپ بنزین
پمپ بنزین برقی عملگری است که با دستور واحد کنترل سیستم انژکتور عمل کرده و وظیفه آن ارسال بنزین پرفشار به ریل سوخت می باشد.
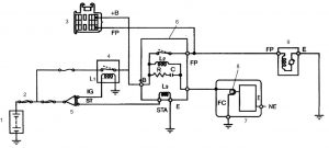
مطابق شکل 1، این پمپ از دو قسمت اصلی موتور الکتریکی و پمپ غلتکی تشکیل شده است.
آنچه در این مقاله خواهید خواند...
1: ورودی بنزین 2: مجرای ورودی پمپ غلتکی 3: پوسته خارجی پمپ غلتکی
4: کوپلینگ دو شاخه ای محرک پمپ از موتور الکتریکی 5: قطب آهنربای دائمی 6: سیم پیچ آرمیچر موتور الکتریکی
7: زغال موتور الکتریکی 8: ترمینال الکتریکی 9: سوپاپ یکطرفه
10: خروجی بنزین از پمپ و موتور الکتریکی 11: سوپاپ اطمینان یا سوپاپ کنترل فشار 12: محفظه آلومینیومی
13: روتور پمپ 14: محدود کننده حرکت محوری روتور پمپ 15: مجرای خروجی پمپ
16: آرمیچر 17: بدنه خارجی موتور الکتریکی
18: کلکتور یا کموتاتور موتور آرمیچر 19: اورینگ 20: محور راهنمای آرمیچر موتور الکتریکی و روتور پمپ غلتکی
شکل 1 : پمپ بنزین برقی سیستم انژکتور
هنگامی که واحد کنترل سیستم انژکتور، دستور راه اندازی پمپبنزین را صادر کند، جریان برق از رله پمپ بنزین (رله دوبل) به طور مستقیم وارد پمپ بنزین شده و با عبور جریان برق از سیم پیچ آرمیچر (6)، موتور الکتریکی شروع به دوران می کند. از آنجایی که انتهای آرمیچر توسط کوپلینگ دو شاخه ای (4) با روتور پمپ غلتکی (13) درگیر می باشد، حرکت دورانی به روتور پمپ غلتکی منتقل می شود.
با شروع به کار موتور الکتریکی و پمپ غلتکی، در اثر نیروی گریز از مرکز اعمالی به غلتک ها، غلتک ها به دیواره داخلی پوسته خارجی پمپ غلتکی نیرو وارد کرده و بنابراین فضای کاملاً آب بندی شده ای بین غلتک ها و دیواره داخلی ایجاد می شود.

1: پوسته خارجی پمپ غلتکی 2: محفظه مکشی پمپ 3: مجرای ورودی بنزین به پمپ
1: روتور 2: غلتک فولادی 3: تخلیه سوخت 4: مجرای خروجی مرکزی پمپ
a: پمپ بنزین نوع غلتکی b : پمپ بنزین نوع دنده داخلی c : پمپ بنزین نوع پروانه ای یا محیطی
1: سوپاپ یکطرفه 2: سوپاپ کنترل فشار یا سوپاپ اطمینان 3: زغال 4: آرمیچر
1: پره ها 2: مجرای ورودی 3: مجرای خروجی 4: پوسته پمپ 5: پروانه
1: فیلتر بنزین 2: پمپبنزین برقی 3: پمپ فواره ای 4: رگلاتور فشار سوخت
1: موتور 2: رگلاتور کنترل فشار 3: فیلتر سوخت 4: پمپ بنزین
1: نازل 2: ونتوری 3: از پمپبنزین 4: از محفظه ثانویه 5: به محفظه اولیه
1: باتری 2: فیوز (سه عدد) 3: کانکتور عیب یاب 4: رله اصلی سیستم سوخت رسانی انژکتوری
1: زغال 2: روتور























سلام استاد. یک خودرو ۲۰۶ مدل ۸۴ فشار سوخت ۱/۸ بار و برق سوکت پمپ بنزین ۲/۵ ولت عیب ممکنه از BM34باشه؟
سلام برقی که به پمپ میرسه باید 12 ولت باشه لذا سوکت رو قطع کنید و سوئیچ رو باز کنید اگه 12 ولت نبود BM34 رو بررسی کنید ولی اگه ولتاژ 12 ولت بود و فشار کم بود پمپ بنزین رو بررسی کنید.
چشم. ممنون از راهنماییتون
سلام و سپاس از همراهی شما
مطالب بسیار عالی بود سپاس
گاهی دیده شده که روی فیلتر بنزین بعضی خودرو ها مانند هایما جای یک سوکت برقی قرار دارد، دلیل وجودش چیه؟
سلام برخی فیلترهای بنزین که فلزی هستند توسط یه سیم به بدنه وصل میشه تا ایمنی فیلتر بنزین افزایش پیدا کنه.