امروزه بسیاری از وظایف سیستمهای مختلف خودرو توسط اجزا ساده الکتریکی انجام میشود سیستمهایی مانند استارت، بوق، چراغهای جلو نمونههای از سیستمهای ساده الکتریکی مورداستفاده در خودروها هستند علاوه بر آنها باتوجهبه اینکه کنترل در خودروها برای رسیدن به اهداف ایمنی، مسائل زیستمحیطی و آسایش سرنشینان در خودرو بسیار مهم است و نظر به اینکه کنترل با کمک سیستمهای الکتریکی و الکترونیکی نسبت به کنترل در سیستمهای مکانیکی از دقت و کیفیت بیشتری برخوردار است بنابراین عجین نیست که روزبهروز شاهد رشد سیستمهای الکتریکی و الکترونیکی در خودروها باشیم.
آنچه در این مقاله خواهید خواند...
یکی از نیازهای اصلی سیستمهای الکتریکی و الکترونیکی اتصالات سیمی یا همان دسته سیم است. نقشههای الکتریکی این ارتباطها را نشان میدهند. بنابراین برای بررسی عملکرد سیستمهای الکتریکی ساده و همینطور سیستمهای الکترونیکی کنترلی نیازمند تشخیص ارتباطات اجزا الکتریکی با یکدیگر هستیم که این موضوع اهمیت نقشه خوانی را برای بررسی و عیبیابی نشان میدهد.
با استفاده از روشهای عمومی عیبیابی دسته سیم و نقشه خوانی میتوان در زمان صرفهجویی کرد و عیبیابی باکیفیت و دقیق را انجام داد. در این مقاله روش نقشه خوانی الکتریکی پژو / سیتروئن بررسی میشود. البته نظر به تشابه بالای نقشههای خانواده سمند / دنا / رانا به نقشههای خانواده پژو /سیتروئن، از این مقاله برای نقشه خوانی این خودروها نیز میتوان استفاده کرد.
آموزش صفر تا صد برق خودرو با مدرک معتبر از دانشگاه شریف
انواع نقشههای الکتریکی در خودرو
اولین گام در خواندن هر نقشه، این است که نوع نقشه تشخیص داده شود. شکل 1 انواع نقشه های الکتریکی یک خودرو را نشان میدهد.
شکل 1- انواع نقشههای الکتریکی خودرو
همانطور که مشاهده میشود سه نوع نقشه الکتریکی در خودروها وجود دارد:
- نقشههای شماتیک
- نقشههای دسته سیم
- نقشههای جانمایی
متناسب با شرکت ممکن است دو نقشه بهصورت ادغام شده با هم ارائه شود. در خانواده پژو سیتروئن این نقشهها بهصورت مجزا در اختیار قرار گرفته است
نکته: در کنار این سه نوع نقشه الکتریکی اصلی گاهی نوعی راهنما نقشه خوانی نیز مطرح میشود که بهصورت کلی نقشههای سینوپتیک و یا بلوک دیاگرام خوانده میشوند. منظور از این نقشهها ارائه ارتباط بین کنترل یونیتها (ایسیو – کامپیوتر خودرو – نود) با یکدیگر است.
| نوع نقشه | کاربرد اصلی | سطح دشواری |
|---|---|---|
| شماتیک | درک منطق و جریان مدار | ساده |
| دستهسیم | عیبیابی قطعی سیمکشی | متوسط |
| جانمایی | پیدا کردن فیزیکی قطعات | بسیار ساده |
| اینترکانکشن | بررسی سوکتهای رابط | تخصصی |
نقشه شماتیک (Schematic Diagram)
معروفترین و شناختهشدهترین نقشههای الکتریکی در خودروها همین نوع نقشهها هستند. شکل 2 فرم عمومی نقشههای شماتیک خانواده پژو سیتروئن را نشان میدهد.
شکل 2- نمونه نقشه شماتیک خانواده پژو – سیتروئن
هدف از نقشههای شماتیک تجزیهوتحلیل عملکرد مدار موردنظر است. این نقشهها برای پیداکردن احتمالات خرابی در عیبیابی بسیار، بسیار مهم هستند. آنچه به نام نقشه خوانی معرف شده است در واقع خواندن نقشههای شماتیک است
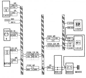
نقشههای دسته سیم – وایرینگ (Wiring Diagram)
نقشههای دسته سیم که به نقشههای وایرینگ یا درخت سیم در خودرو نیز شناخته میشوند. شکل 3 این نوع نقشه را نشان میدهد.
شکل 3- نمونه نقشه دسته سیم
اگرچه با نقشههای شماتیک میتوان به بررسی مدار و تشخیص عیوب احتمالی پرداخت اما معمولاً نقشههای شماتیک خانواده پژو سیتروئن (و البته خانواده سمند) همه جزئیات را نشان نمیدهند مثلاً اگر در مدار سیمکشی، در مسیر میانی بین دو قطعه کانکتوری وجود داشته باشد در نقشه شماتیک، اثری از آن کانکتور دیده نمیشود. به همین دلیل نیاز به نقشه دیگری به نام نقشه دسته سیم وجود دارد.
هدف از نقشه وایرینگ (Wiring) مشاهده ارتباط بین دسته سیمها و کانکتورها و قطعات مدار موردنظر روی خودرو است. بهعنوانمثال در این نقشه میتواند مشاهده کنید ارتباط بین دودسته سیم از کدام کانکتور و کدام پایه است
دوست داری عیبیابی سیستمهای انژکتوری رو یکبار برای همیشه بهصورت اصولی یاد بگیری؟ در دوره آموزش برق خودرو داخلی ایمگ، از تست با مولتیمتر تا تحلیل پیشرفته با اسیلوسکوپ رو آموزش میبینی.
نکته: برخی شرکتهای خودروساز، نقشه دسته سیم و شماتیک بهنوعی با هم ادغام میشوند که در بررسی مدار آنها در مقالههای دیگر پرداخته خواهد شد.
نقشههای جانمایی (Installing Diagram)
پس از اینکه تحلیل مدار با کمک نقشه شماتیک انجام شد و برای بررسی خرابی با استفاده از نقشه دسته سیم نقاط احتمالی و ضروری برای بررسی مشخص شد لازم است فرایند عیبیابی روی خودرو انجام شود. برای این کار باید بدانیم محل نصب قطعات روی خودرو کجاست. برخی قطعات روی خودرو مشخص هستند اما برخی موارد مانند رلهها، فیوزها، کانکتورها، یونیتها، ممکن است بهراحتی پیدا نشوند بنابراین به نقشهای نیاز است که محل نصب قطعات روی خودرو در آنجا مشخص شده باشد به این نقشهها، نقشههای جانمایی یا محل نصب میگویند. شکل 4 نمونهای از این نقشهها را نشان میدهد.
شکل 4 – نمونه نقشه جانمایی در خانواده پژو سیتروئن
پس از آشنایی اولیه با انواع نقشهها به شرح روش نقشه خوانی الکتریکی پژو میپردازیم
گامبهگام روش نقشه خوانی شماتیک
جهت سهولت درک مطالب ابتدا فیلم روش خواندن نقشههای شماتیک (نقشه خوانی الکتریکی پژو) را مشاهده کنید.
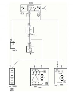
برای نقشه خوانی لازم است پس از انتخاب نقشه مناسب، به بررسی قطعات پرداخته شود. ابتدا به بررسی قطعه میپردازیم.
1-کد نام قطعه 2- شکل نمادین قطعه 3- کانکتور و پایهها 4- کد سیم 5
5- رنگ کانکتور و تعداد پایهها آن 6- شکل داخلی اجزا قطعه
شکل 5- روش بررسی شکل قطعه در نقشه شماتیک و شناسایی اجزا این
- نام قطعه: هر شرکت برای خود استانداردی برای نامگذاری قطعات دارد که تممی قطعات کدبندی شدهاند. با مراجعه به کتابچه راهنمای مدارهای الکتریکی این خودرو میتوان به کد قطعات دسترسی پیدا کرد که در شکل 5 کد CA00، کد سوئیچ اصلی خودرو است.
- شکل قطعه: نقشههای پژو – سیتروئن تاحدامکان شکل قطعه را طوری نشان میدهد که بتوانید تا حد زیادی عملکرد مدار را با مراجعه به این تشخیص دهید. در مورد شکل 5 باید گفت سوئیچ اصلی در این نقشه دارای 4 پل است که در زمان چرخاندن کلید داخل این، به دلیل وجود خطچین که همه پلها را به هم متصل کرده است، همه پلها با هم حرکت میکنند.
- رنگ کانکتور و تعداد پایهها: در نقشههای خانواده پژو( نقشه خوانی الکتریکی پژو ) کانکتورهای قطعات با تعداد پایهها و رنگ کانکتور مشخص میشوند. شکل 6 این موضوع را نشان میدهد.
شکل 6- نحوه مشخصکردن تعداد پایهها و رنگ کانکتور
عدد قبل از V نماد تعداد پایههای کانکتور و دو حرف بعد از V نماد رنگ کانکتور است. برای تشخیص رنگ از روی کد به جدول شکل 7 مراجعه کنید.
| رنگ | کد رنگ (سمند) | کد رنگ (خانواده پژو – سیتروئن) |
|---|---|---|
| مشکی | BK | NR |
| قهوهای | BR | MR |
| سفید | WI | BA |
| آبی | BU | BE |
| زرد | YL | JN |
| قرمز | RD | RG |
| سبز | GN | VE |
| نارنجی | OR | OR |
| خاکستری | GY | GR |
| صورتی | PI | RS |
| بنفش | VI | VI |
| بژ | BG | BG |
شکل 7- جدول کد رنگ کانکتور در نقشههای الکتریکی خانواده پژو سیتروئن سمند
باتوجهبه جدول جدول 7 خواهیم داشت
2V GR = کانکتور 2 پایه خاکستری
کد سیم: سیم در نقشههای پژویی معمولاً به دو روش کدبندی میشود. شکل 8 هر دو نمونه را نشان میدهد.
1-کدبندی با حروف و عدد 2- کدبندی با عدد
شکل 8- روش کدبندی سیم
همانطور که در شکل 8 ملاحظه میشود برخی سیمها با حروف و عدد مشخص میشوند. جدول شکل 9 مفهوم حروف درج شده در روی سیم را نشان میدهد.
شکل 9- مفهوم حروف درج شده روی سیم (در صورت وجود)
مفهوم مراحل ذکر شده در شکل 9 عبارتاند از:
- مرحله 1: سوئیچ یک مرحله (پله) چرخانده شود = وضعیت ACC = تجهیزات جانبی
- مرحله 2: سوئیچ دو مرحله چرخانده شود= وضعیت IG = چراغهای پشت آمپر روشن
- مرحله 3: سوئیچ سه مرحله چرخانده شود = وضعیت ST = استارت زدن
بنابراین خواهیم داشت
AA2= برق وضعیت IG (سوئیچ باز) – کد ضخامت سیم
هنوز در تشخیص دستهسیمها و رفع عیب مدارات پیچیده مشکل دارید؟با شرکت در دوره جامع آموزش برق خودرو با مدرک کعتبر از دانشگاه شریف، از نقشهخوانی مقدماتی تا عیبیابی پیشرفتهترین سیستمهای مولتیپلکس را به صورت کاملاً عملی یاد بگیرید.
نکته: سیم با کد M در نقشههای فرانسوی و کد E در خانواده سمند نشاندهنده این است که آن سیم از یک سمت حتماً به بدنه اتصال دارد.
نکته: در مورد اتصال بدنه گاهی اتفاق میافتد که در نقشه دو محل با یک کد وجود داشته باشد. شکل 10 این موضوع را نشان میدهد.
شکل 10- استفاده از کد یکسان در دو محل روی نقشه شماتیک
اگر مانند شکل 10 دو کد اتصال بدنه یا کد سیم یکسان مشاهده شود به معنی این است که هر دو یکی هستند و فقط برای سهولت ترسیم به این صورت کشیده شده است
نکته: ممکن است در هنگام بررسی خط سیمکشی مشاهده شود دوسر سیم دو کد متفاوت دارند. (شکل 11)
شکل 11- تفاوت کد دوسر سیم
درصورتیکه کد دوسر یک سیم در نقشه شماتیک مانند آنچه در شکل 11 نشاندادهشده است باشد. یعنی حتماً در بین مسیر اتصالی وجود دارد که سایز یا رنگ سیم در این اتصال (مثلاً یک گره یا یک اینترکانکتور) تغییر کرده است. برای بررسی دقیق باید به نقشه دسته سیم مراجعه شود.
آموزش نقشهخوانی نقشههای سیمکشی و دستهسیم
باتوجهبه تشابه موارد در نقشه شماتیک و وایرینگ برای بررسی نقشه وایرینگ فقط نکات مهمی که در نقشه شماتیک وجود نداشته است ذکر خواهد شد. به شکل 12 توجه کنید.
1-کد دسته سیم 2- اطلاعات اینترکانکتور 3- گره در دسته سیم
4- روش کمکی برای سهولت پیگیری سیم
شکل 12- نکات مهم در نقشههای دسته سیم
کد دسته سیم: هر دسته سیم متناسب با محل قرار گرفتنش در خودرو دارای یک کد خاص است مثلاً کد MOT نشان میدهد دسته سیم موتور است.
اطلاعات اینترکانکتور: در بخش اطلاعات کانکتور راهنماییهای مناسبی در مورد کد کانکتور/ تعداد پایههای کانکتور / رنگ کانکتور و پایههای مورداستفاده در آن مدار قابلدسترسی است. (شکل 13)
1- کد کانکتور 2- تعداد پایههای کانکتور 3-رنگ کانکتور 4- کد سیم 5- شماره پایه کانکتور
شکل 13- اطلاعات مربوط به اینترکانکتور
نکته مهم: اگر شماره پایه کانکتور از یک عدد و یک حرف تشکیل شده باشد (شکل 13 – شماره 5) مفهومش آن است که کانکتور یا اینترکانکتور مربوطه در چند ردیف قرار دارد. مثلاً:
7B در کانکتور 13 پایه به این معنی است که این کانکتور دارای و ردیف ۷تایی است ردیف اول A و ردیف دوم B نامیده میشوند. شکل 14 این موضوع را نشان میدهد.

شکل 14- نمونه کانکتور دو ردیفه و نحوه شمارهگذاری آن

























عالی
سلام و سپاس از همراهی شما
سلام و عرض ادب
حرف n بر روی نقشه های مالتی پلکیس به چه معناست
سلام بستگی داره که کجا نوشته باشه مثلا میتونه به معنی Node باشه که معنی کنترل یونیت یا ایسیو داره.
سلام استاد
بنده هنر آموز هنرستان هستم
در حیطه برق خودرو فایل های آموزشی پراکنده ای دارم و مدتی هست که در حال تجمیع اونها در قالب پاورپوینت آموزشی هستم اما آنقدرها برام راضی کننده نیست
پاورپوینت آموزشی جامعی برای تدریس برق خودرو درجه ۲ مثل نمونه ای که مهندس خطیبی از روی اون آموزش دادن در اختیار دارید؟
( مهندس خطیبی گویا فایل هاشون رو پاک شده اینه که مزاحم شما شدم) پاورپوینتی که تمامی مطالب برق خودرو رو جز به جز و طبقه بندی شده از مباحث اولیه مثل مبانی برق خودرو و سیم کشی و نقشه خوانی وتا عیب یابی در بر بگیره
در صورت وجود لطفا هزینه اش رو پرداخت میکنم
(بنده همکار مهندس مجتبی ابراهیم نژاد هستم)
سلام نه متاسفانه چنین فایلی در اختیار ندارم. مطالب آموزشی ما به تدریج به صورت رایگان در همین وب سایت منتشر میشه. به جناب ابراهیم نژاد سلام برسونید.
عالی بود
افرین به آموزش صحیخ
از همراهی شما سپاسگزاریم
سلام وعرض ادب
ممنون خیلی آموزنده بود
اگر امکانش هست لطفا راهنمایی بکنید از کجا میشه نقشه وایرینگ را تهیه کرد
سلام و سپاس از همراهی شما، از مستندات فنی خودروسازها باید تهیه کرد که برخی از آنها در وب سایت cargeek.live قابل تهیه است.
سلام و سپاس از همراهی شما
خیلی ممنون از لطف جناب عالی خیلی خیلی آموزنده بود
سلام و سپاس از همراهی شما
سلام بسیار عاای بود ممنونم
تمام نقشه های اکثر ماشین های ایرانی داخل این سایت موجود هست لطفا اطلاع رسانی کنید
من خیلی گشتم این سایت کاملترین مجموعه داره
Mashinesoft.com
سلام و سپاس از همراهی شما
بسیار بسیار مفید و عالی
از همراهی شما سپاسگزاریم
سلام خیلی عالی میباشد ، با تشکر
سلام و سپاس از همراهی شما
عالی خیلی عالی خیلی واضح ومثمر تشکر
سلام و سپاس از همراهی شما
از همراهی شما سپاسگزاریم