یکی از کلماتی که امروز در حوزه برق و الکترونیک خودرو زیاد شنیده میشود، مالتیپلکس و شبکه است؛ مفاهیمی که به جزء لاینفک سیستمهای مدیریت الکترونیکی در خودروهای امروزی تبدیل شدهاند. اگرچه هنوز برخی خودروهای داخلی از این تکنولوژی بیبهرهاند، اما سوالاتی نظیر «کدام خودروها مالتی پلکس دارند؟» یا «پارس مالتی پلکس بهتر است یا معمولی؟» نشاندهنده اهمیت روزافزون این حوزه است. در این مقاله جامع، ما فراتر از تعاریف تئوری رفته و به آموزش گامبهگام عیب یابی مالتی پلکس، تحلیل نودها و بررسی شبکههای MUX و ECO MUX میپردازیم تا به عنوان یک مرجع کامل، پاسخگوی تمام نیازهای فنی شما باشیم.
آنچه در این مقاله خواهید خواند...
دوره مالتی پلکس خودرو با مدرک معتبر از دانشگاه شریف
با ارائه نقشههای رنگی مالتی پلکس رایگان

توجه: در بازار ایران اصطلاح مالتیپلکس و شبکه تقریباً بهجای هم استفاده میشود. با اینکه شبکه در خودروها بهشدت وابسته به مفهوم مالتی پلکس است اما بهصورت علمی مفهوم شبکه جامعتر از مفهوم مالتیپلکس است. در انتهای این مقاله با تفاوت این دو مفهوم با یکدیگر آشنا خواهید شد
مالتی پلکس چیست؟ راهنمای جامع شبکه خودرو و ضرورت استفاده از آن
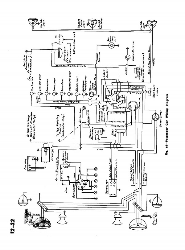
بررسی روند تاریخی هر تکنولوژی برای آشنایی بهتر با آن تکنولوژی مفید است به همین دلیل روند تاریخی آغاز استفاده از شبکه در خودرو موردمطالعه قرار میگیرد. سیستمهای الکتریکی خودروها از بدو عرضه خودرو تابه امروز دستخوش تحولات عظیمی شدهاند. بهمرور بخشهای الکتریکی خودرو کامل و تجهیز شدند. سالها بود که سیمکشی الکتریکی خودرو از اجزا و تجهیزات کمی تشکیل میشد. شکل 1 مدار الکتریکی خودروی مربوطه به دهه 1950 میلادی را نشان میدهد.
شکل 1- مدار سیمکشی نوع خودرو قدیمی
در این رابطه nationalacademies.org بیان کرده:
Multiplexing is recommended as the best functional and most cost-effective approach for future automotive electrical wiring systems. The proven advantages of a multiplex control system are listed: reduced number of circuits, small gauge control wires, smaller installation space requirement, lower installation weight, expandability for added functions, and standardized harness configuration
معنی پاراگراف بالا
مالتیپلکسینگ بهعنوان بهترین روش عملکردی و مقرونبهصرفهترین راهکار برای سیستمهای سیمکشی الکتریکی خودروهای آینده توصیه میشود. مزایای اثباتشده یک سیستم کنترل مالتیپلکس عبارتاند از: کاهش تعداد مدارها، استفاده از سیمهای کنترل با سطح مقطع کمتر، نیاز به فضای نصب کمتر، کاهش وزن نصب، قابلیت توسعه برای افزودن عملکردهای جدید و استانداردسازی پیکربندی دسته سیمها.
همانطور که ملاحظه میشود کلیه بخشهای الکتریکی خودرو شامل مدار استارت، شارژ، جرقه روشنایی ،بوق و …همه در یک صفحه به صورت کامل نمایش داده شده است.که نشان دهنده ساده و کم حجم بودن مدار در آن خودرو ها بود. به مرور تجهیزات الکتریکی بیشتر و البته با توان بیشتر روی خودروها استفاده شد به این ترتیب مشکل افت جریان به یکی از اتفاقات رایج در مدار تبدیل شد. برای حل این معضل از رله در مدار ها استفاده کردند. (شکل 2) برای آشنایی بیشتر با نحوه عملکرد رله میتوانید به مقالههای نحوه عملکرد و عیب یابی رله و تست و بررسی رله فن رادیاتور مراجعه کنید.
شکل 2- کاربرد رله در مدار
باتوجهبه کارآمدی رله در مدار، استفاده از رله در مدارهای مختلف بهسرعت متداول شد. بهطوری که تعداد زیادی از مدارها توسط رله کنترل میشدند. مانند: رله بوق، رله چراغ، رلههای فن خنککننده، رله شیشه بالابر رله پمپبنزین، رله برفپاککن و غیره. بهاینترتیب تعداد زیادی رله در مدارهای خودرو استفاده شد تا این حد که یک جعبه مخصوص برای قراردادن و منظم کردن رلهها در برخی خودروها استفاده شد که به جعبه رله شناخته میشود. شکل 3 کاربرد جعبه رله در یک خودرو را نشان میدهد.
شکل 3- جعبه رلههای استفاده شده در یک خودرو
پس از مدتی جهت افزایش آسایش کاربران این ایده مطرح شد که برخی از وظایف کاربر بر عهده سیستم قرار داده شود؛ بنابراین ضروری بود که واحد کنترل به مدار اضافه شود. اولین واحدهای کنترل در واقع یک رله به همراه یک تایمر بود. بهعنوانمثال اگر قرار بود مدار راهنما یا فلاشر تحت کنترل کامل راننده باشد، راننده مجبور بود مرتباً مدار این چراغها را قطع و وصل کند تا حالت موردنظر ایجاد شود اما واحد اتوماتیک راهنما یا فلاشر این کار را بهصورت (مکانیکی یا) الکتریکی انجام میدهند. این واحد ساده را میتوان سادهترین نوع کنترل یونیت (ECU) بهحساب آورد. شکل 4 اتوماتیک راهنما/فلاشر نوعی خودرو را نشان میدهد.
شکل 4- اتومات فلاشر در نوعی خودرو
نکته: واحد کنترل الکترونیکی (ٍ Electronic Control Unit) یا کنترل یونیت یا ماژول کنترل الکترونیکی را تحت عنوان کلی ECU میشناسند. کنترل یونیت که کاربری خاص خود را دارد علاوه بر نام کلی ECU با نام خاص خود نیز شناخته میشود بهعنوانمثال کنترل یونیت موتور با عنوان ECM (Engine Control Unit) نیز شناخته میشود. عناوین خاص کنترل یونیتها میتواند برحسب شرکت متفاوت نیز باشد.
بهتدریج استفاده از کنترل یونیتها در خودروها متداول شدند. از کنترل یونیتهای بسیار ساده مانند یونیت قفل مرکزی، برفپاککن، فن خنککننده موتور تا کنترل یونتهای پیچیده مانند کنترل یونیتهای مدیریت موتور (ECM) یا کنترل یونیت سیستم ABS (HCU) یا کنترل یونیت BSI و غیره. شکل 5 نمونههای از کنترل یونیتهای مختلف را نشان میدهد.
شکل 5- چندزمانه کنترل یونیت ECU
هر کنترل یونیت، اطلاعاتی را به روشهای مختلف دریافت کرده سپس با استفاده از فرایند محاسبه یا مقایسه، فرامینی را صادر میکند. شکل 6 این موضوع را نشان میدهد.
A: واحد دریافت اطلاعات B: واحد تحلیل و مقایسه اطلاعات C: واحد صدور دستورها
شکل 6- عملکرد کنترل یونیت بهصورت ساده
امروزه خودروهای کلاس متوسط در دنیا حدود 50 الی 100 کنترل یونیت ساده و پیچیده برای بخشها و مدارهای مختلف خودرو استفاده میکنند. شکل 7 نمونهای از کنترل یونیتهای استفاده شده در خودروهای امروزی را نشان میدهد.
شکل 7- نمونهای از کنترل یونیتهای خودرو
برخی از این واحدهای کنترل الکترونیکی از اطلاعات مشترکی استفاده میکنند و یا اطلاعات یک کنترل یونیت برای کنترل یونیت دیگر نیز میتواند مورداستفاده قرار گیرد. در سادهترین حالت میتوان برای هر کنترل یونیت یک مجرای اطلاعاتی مجزا طراحی کرد. بهعنوانمثال در برخی خودروها 3 سنسور اطلاعات دمای آب را به یونیتهای مختلف ارسال میکنند. شکل 8 این موضوع را نشان میدهد.
شکل 8- ارسال اطلاعات یکسان توسط 3 سنسور به 3 کنترل یونیت
همانطور که در شکل 8 مشاهده میشود. از سه سنسور برای ارسال اطلاعات استفاده شده است که همه دمای مایع خنککننده در نقطه یک نقطه را نشان میدهد. بهجای این کار بهتر است سنسور اطلاعات را به یک یونیت ارسال کرده سپس کنترل یونیت مربوطه، اطلاعات دمای آن را با سایر کنترل یونیتها به اشتراک قرار دهد. شکل 9 این نمونه پیشنهادی را نشان میدهد.
شکل 9- نمونه استفاده مشترک از منابع بین کنترل یونیتها
در مدار پیشنهادی شکل 9 عملاً دو سنسور حذف شده است که به کاهش هزینه منجر خواهد شد. بعلاوه اگر بین کنترل یونیتها ارتباطی برقرار شود میتوان بیش از یک پیام یا داده را جابهجا کرد. برای این کار باید تغییراتی در ساختار کنترل یونیت ایجاد شود. به شکل 10 توجه کنید.
شکل 10- کنترل یونیت با قابلیت اتصال به یونیتهای دیگر
ملاحظه میشود بخش دیگری تحت عنوان واحد فرستنده/گیرنده (Transceiver) به کنترل یونیت اضافه شد. این واحد به هدف ارتباط کنترل یونیت با سایر کنترل یونیتها و اشتراک اطلاعات در مجموعه قرار داده میشود. زمانی که مبحث ارتباطات بین یونیتها و بهاشتراکگذاری اطلاعات مطرح میشود مفهوم شبکه در خودرو نیز شکل میگیرد. بهصورت خلاصه شبکه در خودرو به معنی ارتباطات بین کنترل یونیتها جهت بهاشتراکگذاری اطلاعات است.
انواع سیستمهای مالتی پلکسینگ و کاربرد آنها در خودروهای ایرانی
همانطور که بیان شد کنترل یونیتهای زیادی در خودرو استفاده میشود و ضروری است برخی از این کنترل یونیتها به هم متصل شوند. این فرایند را میتوان به صورتهای مختلف انجام داد. شکل 11 ارتباط دو کنترل یونیت را با یکدیگر نشان میدهد.
A: روش سری B: روش موازی
شکل 11- روشهای انتقال دادهها بین دو کنترل یونیت
شکل 11 دو روش اصلی جابهجایی اطلاعات بین دو ECU را نشان میدهد. در مدل A همه دادهها از طریق یک کانال جابهجا میشوند این روش به روش سری شناخته میشود. در مدل B برای هر داده یک کانال مجزا طراحی شده است که به آن روش موازی گفته میشود.
نکته: هر کانال ارتباطی میتواند از نوع با سیم یا بدون سیم باشد
اگر از روش موازی برای ارسال و دریافت دادهها استفاده شود نیاز به تعداد زیادی کانال ارتباطی است این کار اگرچه ایمنی تبادل اطلاعات را بالا میبرد اما هزینه ایجاد شبکه نیز بهشدت افزایش پیدا میکند. برای جلوگیری از افزایش هزینه میتوان از روش سری برای جابهجایی اطلاعات استفاده کرد. اگر از روش سری برای بهاشتراکگذاری دادهها استفاده شود امکان تداخل پیامها وجود دارد. برای جلوگیری از این اتفاق از نوعی روش مالتی پلکسینگ استفاده میشود. شکل 12 این موضوع را بهصورت ساده نشان میدهد.
شکل 12- مفهوم مالتی پلکسینگ در ارتباط سری
یونیت فرستنده اولویت پیامها را مشخص کرده سپس آنها را رمزگذاری (Multiplexing) میکند و به ترتیب و پشتسرهم روی کانال ارتباطی ارسال میکند، یونیت گیرنده پیامها آنها را رمزگشایی کرده (Demultiplexing) و آنها را به ترتیب دریافت اجرا میکند. این نوع روش مالتی پلکسینگ را مالتیپلکس کردن روی زمان مینامند TDM (Time Division Multiplexing). روشهای دیگری نیز برای مالتی پلکس کردن وجود دارد اما در خودروها از روش مالتیپلکس روی زمان برای شبکه در خودرو استفاده میشود. شکل 13 اجزا کنترل یونیت موجود در شبکه با ساختار مالتی پلکس روی زمان را نشان میدهد.
1-کنترل یونیت (ECU) 2- مالتی پلکسر (Multiplexer) 3- گیرنده/فرستنده (Transceiver) 4- کانال ارتباط (Bus)
شکل 13- اجزا کنترل یونیت موجود در شبکه
بنابراین بهصورت کلی مالتی پلکس کردن به مفهوم ارسال و دریافت چندین پیام از طریق یک کانال ارتباطی به روش سری است.
برای افزایش دانش بیشتر درباره شبکه مالتی پلکس انواع پژو، مطالعه شبکه مالتی پلکس 206 ایرانی و شبکه مالتی پلکس ۲۰۶ فرانسه توصیه می شود.
پس از تعریف مفاهیم، حالا به سراغ اصطلاحات میرویم..
آموزش اصطلاحات فنی و عیب یابی مقدماتی شبکه مالتی پلکس
- شبکه -Network
- اتصال سری و موازی
- نود –Node
- آنالوگ و دیجیتال –Analog &Digital
- پروتکل – Protocol
- توپولوژی – Topology
- گذرگاه – Gateway
شبکه و مالتی پلکس خودرو کلمات و اصطلاحات تخصصی زیادی دارد. در اینجا فقط برخی از این مفاهیم بیان و تعریف خواهند شد. لازم به ذکر است این مفاهیم برای درک بهتر در عملکرد سیستم و فرایند عیبیابی در خودروها خواهد بود بنابراین ساده سازی آنها نسبت به دروس نرم افزاری و شبکه در رایانه انجام شده است تا برای فعالات گروه مکانیک خودرو کاربردیتر باشد. این کلمات در شکل 14نشاندادهشده است.
شکل 14- واژههای پرکاربرد در شبکه
Network
اگرچند کنترل یونیت (ECU) با یکدیگر مرتبط باشند به ارتباط آنها، ارتباط شبکهای گفته میشود. کنترل یونیتها بهصورت عمومی به دو شکل به هم متصل میشوند. شکل 15 این دو روش را نشان میدهد.
شکل 15- انواع روشهای متداول شبکهشدن
اتصال سری و موازی
ارتباط در بسیاری از کنترل یونیتهای خودرو های قدیمی از روش سنتی استفاده میکند یکی از معروفترین بخشها که از این ارتباط استفاده میکردند. ارتباط بین واحد کنترل یونیت موتور ECU (ECM) و مجموعه صفحه نشاندهندهها یا همان پشت آمپر است. شکل 16 اهداف نمایش ارتباط این دو واحد را نشان میدهد.

آموزش مالتی پلکس و شبکه خودرو با مدرک معتبر از دانشگاه شریف
با ارائه نقشههای رنگی مالتی پلکس رایگان

شکل 16- برخی از اهداف مهم تبادل اطلاعات بین یونیت موتور و پشت آمپر
همانطور که در شکل 16 نیز مشاهده میشود ارتباط بین این دو برای نمایش اطلاعات دور موتور، دمای مایع خنککننده، فشار روغن، چراغ چک و … در همه خودرو ها ضروری است. به همین دلیل استفاده از شبکه سنتی از قبل برای ارتباط این دو عضو متداول بوده است. منظور از شبکه سنتی، انتقال اطلاعات توسط یک سیم مجزا است. یعنی برای هر کمیت حداقل یک سیم ارتباطی بین یونیت موتور و واحد پشت آمپر وجود دارد. باتوجهبه اینکه پیامها توسط سیمهای موارد با یکدیگر در این مدل عبور میکنند. این نوع شبکه به نوع موازی نیز شناخته میشود. عبارت دیگری که برای این ارتباط استفاده میشود عبارت P2P است. شکل 17 سینوپتیک عمومی شبکه سمند SMS را نشان میدهد.
شکل 17- سینوپتیک عمومی سمند SMS
همانطور که در این شکل مشاهده میشود ارتباط بین یونیت FN (Front Node) و یونیت موتور (Engine ECU) به شکل موازی و با عنوان P2P (Point to Point) ترسیم شده است که میتوان آن را همان شبکه از نوع سنتی در نظر گرفت. البته امروزه بیشتر پروتکلها از ارتباط سری استفاده میکنند به عبارت سادهتر وقتی صحبت از مالتی پلکس خودرو به میان میآید ارتباط سری مدنظر است.
نود (Node) چیست؟ نقش واحدهای کنترل در شبکه مالتی پلکس
یکی از پرکاربردترین کلمات در مالتی پلکس خودرو عبارت نود است. عبارت Node در شبکه به دو مفهوم کلی استفاده میشود
- بهصورت کلی هر کنترل یونیت الکترونیکی یا همان ECU اگر در شبکه قرار بگیرند میتواند یک نود به شمار میرود؛ بنابراین تعریف مثلاً ECU موتور در خودرو 405 باتوجهبه اینکه شبکه نشده است فقط یک کنترل یونیت به شمار میرود؛ اما همان ECU در خودرو 206 اگر شبکه شده باشد علاوه بر اینکه کنترل یونیت موتور نامیده میشود در برخی متنها و نقشهها با عنوان نود نیز از آن اسم برده شود.
- از لحاظ لغوی نود به معنی گره است و دقیقاً با همین مفهوم هم در شبکه استفاده میشود، یعنی ارتباط فیزیکی در دسته سیم ارتباطی بهصورت یک گره نشان داده میشود. شکل 18 هر دو مفهوم نود در شبکه را نمایش میدهد.
1- گره فیزیکی در سیمکشی 2- کنترل یونیت
شکل 18- مفهوم نود در شبکه
تفاوت سیگنال آنالوگ و دیجیتال در سنسورها و عملگرها
یکی دیگر مفاهیم پرکاربرد شبکه در مالتی پلکس خودرو، کلمه دیجیتال است. شاید مفهوم دیجیتال با صفر و یک در ذهن نزدیک باشد اگرچه تعریف مناسبی است؛ اما دقت آن بالا نیست. نمیتوان مفهوم دیجیتال را بدون واژه آنالوگ بررسی کرد. شکل 19 شاید مثال خوبی برای بیان این دو واژه باشد.
شکل 19- مفهوم آنالوگ و دیجیتال در مالتی پلکس خودرو
همانطور که مشاهده میشود در یک موج آنالوگ تغییرات بهتدریج و آرام است و نقطه شکستی وجود ندارد. اما تغییرات در یک موج دیجیتال بهصورت ناگهانی و پلهای است. هرکدام از این دو دارای معایب و مزایای مخصوص به خود هستند. شکل 20 تفاوتهای این دو را بهتر نشان میدهد.
شکل 20- تفاوت آنالوگ و دیجیتال
مشاهده میشود در یک موج (یا پیام) آنالوگ تغییر لحظهبهلحظه دادهها قابلبررسی است و این نمونهای از اتفاقات واقعی است درحالیکه در موج (یا پیام) دیجیتال بخشی از دادهها حذف میشوند که در نتیجه همه موج قابلتحلیل نیست. از طرف دیگر گاهی بخشهایی از دادهها موردنیاز نیستند و جود آنها سبب سنگینی تحلیل دادهها خواهد شد موج دیجیتال با حذف بخشهای غیرضروری دادهها زمینه استفاده بهتر از دادههای موجود را فراهم میکند. دادهها در شبکه به روش دیجیتال منتقل میشوند؛ بنابراین اگر پیامی بهصورت آنالوگ در شبکه وجود داشته باشد. باید آن را تبدیل به پیام دیجیتال کرد سپس به شبکه فرستاد.
پروتکل در شبکه خودرو؛ زبان مشترک میان ایسیو و نودها
مجموعه قوانین سختافزاری و نرمافزاری مورداستفاده در یک شبکه را پروتکل مینامند. شکل 21 پروتکلهای معروف در خودروها را معرفی میکند.
شکل 21- برخی از معروفترین پروتکلها در خودرو
نظر به اهمیت پروتکلها در مقاله CAN و پروتکلهای مورداستفاده در خودرو بهصورت کامل این پروتکلها تشریح شدهاند.
توپولوژی شبکه؛ آرایش نودها و مسیر سیمکشی در خودرو
توپولوژی یا هندسه اتصال اجزا شبکه نیز یکی دیگر از کلمات کلیدی در بخش مالتی پلکس خودرو به شمار میرود. منظور از هندسه اتصال، نحوه ارتباط بین نودها است. شکل 22 توپولوژیهای متداول در شبکه را نشان میدهد.
شکل 22- انواع هندسه شبکه در مالتی پلکس خودرو
تقریباً بیشتر هندسههای نشاندادهشده در شکل 22 در خودروها استفاده میشود. از بین این هندسهها مدل BUS ، Ring ، Star و In-line نسبت به سایر روشها کاربرد بیشتری دارند و پروتکلهای معروف مانند CAN، LIN ، MOST ، VAN از این توپولوژیها استفاده میکنند.
گذرگاه (Gateway)Gateway شاهراه انتقال دادهها در مالتی پلکسینگ
باتوجهبه تعدد استفاده از پروتکلهای مختلف در شبکه خودرو و متفاوتبودن قوانین این پروتکلها ممکن استقبال اطلاعات بین آنها دشوار شود. برای حل این مشکل معمولاً یکی از نودها که در بین دو پروتکل قرار دارد نقش گذرگاه را بر عهده میگیرد. به عبارت سادهتر زبان یک پروتکل را به پروتکل دیگر ترجمه میکند تا بتوان از آن پیام در مسیر بعدی نیز استفاده کرد. شکل 23 این حالت را نشان میدهد.
شکل 23- ارتباط بین دو پروتکل از طریق Gateway در مالتی پلکس خودرو
پس از آشنایی با مفاهیم و اصطلاحات، اکنون به بررسی روشهای عیبیابی و تست سیستم مالتیپلکس میپردازیم.
آیا روش عیب یابی مالتی پلکس در خودروهای مختلف (پارس، سمند، ۲۰۶) متفاوت است؟
قطعاً هر خودرو از روش شبکهکردن مخصوص به خودش استفاده کرده است دانستن نوع خودرو در انتخاب استراتژی روش عیبیابی مؤثر است؛ اما آنچه در این مقاله میآید روش عمومی و تفکر برای عیب یابی مالتی پلکس است که در این مقاله اشاره خواهد شد.
راهنمای گامبهگام عیب یابی و رفع خطاهای شبکه مالتی پلکس
همانطور که در بالا تشریح شد بخشی از مدار در سیستمهای مالتی پلکس حامل پیام هستند. شکل 24 تفاوت بین مدارهای شبکهای و ساده را نشان میدهد.
1- مدار الکتریکی ساده 2- مدار دارای شبکه
A: بخش منبع برق B: بخش فرمان C: بخش سیمکشی الکتریکی D: بخش مصرفکننده E: بخش ارتباط شبکه
شکل 24- تفاوت اجزا مدار ساده و مالتی پلکس
همانطور که در شکل 24 ملاحظه میشود در سیستمهایی که از تکنولوژی مالتی پلکس استفاده کردند. یک بخش به مدار اضافه شده است و آن بخش ارتباط شبکهای است؛ بنابراین در هنگام عیبیابی، غیر از عیوب مرتبط با منبع برق، کلید فرمان دهنده، دسته سیم و مصرفکننده ممکن است مشکل از بخش مربوط ارتباط شبکهای نیز باشد. در ظاهر با اضافهشدن یک بخش ممکن است به نظر برسد که عیبیابی مسیر دشوارتری را پیش رو خواهد داشت؛ اما در واقع ابزارهایی که در بخش شبکه در دسترس ما قرار دارد این فرایند را سادهتر خواهد کرد. در ادامه گامهای عیبیابی بیان خواهد شد.
توجه: عبارات و اصطلاحات مورداستفاده در این مقاله ممکن است در همه خودرو ها یکسان نباشد؛ بنابراین توانایی کاربری دستگاه عیبیاب تخصصی خودرو مربوطه بسیار ضروری است. مثلاً عبارت پارامتر (Parameter) در یک دستگاه دیاگ معادل دادههای ورودی (Input Data) در یک دستگاه دیگر باشد.
تست عمومی (Global Test)؛ اولین قدم در شناسایی کدهای خطا
یکی از روشهای ساده بررسی اتوماتیک وجود خطاها و عیوب در مدار است. برخی دستگاههای عیبیاب این گزینه را در اختیار قرار میدهند. با استفاده از این گزینه بیشتر خطاهای موجود در بخش مالتی پلکس بهصورت اتوماتیک مورد بررسی گرفته و اطلاعرسانی میشود. شکل 25 نمونه این منو را نشان میدهد.
شکل 25- نمونه منو Goloble test در دیاگ 2000- دیاگ تخصصی پژو – سیتروئن
همانطور که در شکل 25 مشاهده میشود در تست عمومی تکتک یونیتهای شبکه (فقط یونیتهای مالتی پلکس) مورد بررسی قرار میگیرند. مثلاً در این شکل یونیت com2000 که یونیت دسته چراغ در پژو 206 فرانسوی است هیچ خطایی و مشکلی ندارد. اما یونیت مدیریت موتور دارای مشکل است. این روش اگرچه مفید به نظر میرسد؛ اما معمولاً تعمیرکاران حرفهای در شرایط خاص از این روش کمک میگیرند. عموماً با توجه شرح عیب از روشهایی که در ادامه میآید استفاده میکنند.
دوره تخصصی مالتی پلکس خودرو با مدرک معتبر از دانشگاه شریف
با ارائه نقشههای رنگی مالتی پلکس رایگان

بهروزرسانی و دانلود نودها (Updating)؛ رفع باگهای نرمافزاری
شاید عنوان این گام عجیب به نظر برسد؛ اما انجام آن در بسیاری از خودروهای ایرانی ضروری به نظر میرد. باتوجهبه اینکه استفاده از شبکه در خودروهای ایرانی چند سالی است که رایج شده، هنوز از نظر نرمافزاری مشکلات زیادی دارند به همین دلیل شرکتهای سازنده بروز رسانیهای متعددی برای یونیتها فراهم میکنند. بسیاری از مشکلات و خرابیها در خودروهای ایرانی ممکن است با یک بروز رسانی ساده حل شود. در مورد خودروهای خارجی این مورد کمتر رایج است
تست عملگرها (Actuator Test)؛ اطمینان از سلامت نودها و تجهیزات
یکی از بهترین کارها در عیب یابی مالتی پلکس استفاده از تست عملگرها است. با کمک این گزینه در منو دستگاه عیب یاب میتوانیم محدوده جستجو برای عیب را کوچکتر کنیم.
توجه: برای اینکه رویه عیبیابی مفهومتر باشد با استفاده از یک مثال گامهای مختلف را بررسی میکنیم، و از نقشههای سینوپتیک نیز برای تشریح عیبیابی استفاده خواهد شد؛ بنابراین اگر با نقشههای سینوپنیک آشنایی ندارید. ابتدا مقاله نقشه سینوپتیک را بررسی کنید. برای این کار یک مدار بسیار ساده از 206 فرانسوی انتخاب شده است. مدار موردنظر مدار بوق است. شکل 26 مدار بوق 206 فرانسوی را بهصورت سینوپتیک نشان میدهد.
شکل 26- سینوپتیک مدار بوق – پژو 206 – فرانسوی
بهصورت کلی باید بدانیم برای تست موردنظر باید از کدام مسیر وارد شویم.
توجه: هر دیاگ رویه مخصوص خود را دارد؛ بنابراین برای پیداکردن این مسیر ابتدا راهنمای کاربری دستگاه دیاگ مربوطه را مطالعه کنید. تصاویر مورداستفاده در این مقاله از دیاگ تخصصی پژو استفاده شده است
بر اساس منو Diagbox شرکت پژو ، برای این آزمایش ابتدا وارد یونیت BSI شده سپس Acuator Test را انتخاب کرده و در نهایت از طریق منوی Lighting and signalling به منوی صفحه آزمایش بوق وارد میشویم
شکل 27- منو مربوط برای تست عملگر سیستم بوق – Diagbox
پس از فعالکردن گزینه مرتبط با بوق (Horn control) ، بررسی میکنیم آیا صدای بوق شنیده میشود یا خیر. در اینجا دو حالت ممکن است رخ بدهد یا بوق فعال میشود یا اینکه فعال نخواهد شد.
A: مسیر دادهها از دیاگ B: مسیر برق تغذیه
شکل 28- سینوپتیک استفاده از دیاگ برای بررسی و آزمایش
درصورتیکه با تست عملگر بوق فعال شد و باتوجهبه نحوه اتصال دستگاه دیاگ به خودرو که در شکل 28 نشاندادهشده است. تمامی اجزا این مسیر شامل BSI – ارتباط شبکهای بین BSI و BM34 – فیوزهای تغذیه – رله الکتریکی – تمامی سیمهای مثبت و منفی تغذیه و خود بوق همه سالم هستند گزینههای باقیمانده عبارت خواهند بود از مشکل در ارتباط شبکهای بین Com2000 و BSI – خرابی یونیت Com2000 و خرابی کلید مکانیکی بوق که در مرحله بعدی باید پارامترهای موردنظر بررسی قرار گیرد که به گام سوم میرویم.
اما اگر با تست عملگر برق فعال نشد احتمال خرابی در BSI – ارتباط شبکهای بین BSI و BM34 – فیوزهای تغذیه – رله الکتریکی – تمامی سیمهای مثبت و منفی تغذیه وجود دارد که در مرحله بعد پیشنهاد میشود همانند روش مطرح شده در مقاله عیوب دسته سیم و روش عیبیابی آنها از بررسی بخشهای الکتریکی مانند فیوزها، رلهها – سلامت سیمهای مثبت و منفی تغذیه و خود قطعه بوق مورد بررسی قرار گیرد. در صورت سالمبودن همه اجزا تنها یک ارتباط شبکههای بین BSI و BM34 باید بهصورت مالتی پلکس بررسی شود.
بررسی پارامترها (Parameter Measurement)؛ تحلیل دادههای زنده شبکه
یکی دیگر از گزینههای در دسترس که به عیبیابی در مالتی پلکس کمک فراوانی میکند. بخش پارامترها یا دادههای دریافتی است. با استفاده از این گزینه وضعیت موجود بخشهای از مدار را میتوان مورد بررسی قرار داد. برای این کار باید از طریق منو موردنظر به صفحه پارامتر مربوطه که در این مثال پارامتر کلید بوق است شکل 6 این مسیر را در دیاگ تخصصی پژو – سیتروئن نشان میدهد.
شکل 29- بررسی پارامتر کلید بوق – دیاگ پژو سیتروئن
پس از اینکه مطابق شکل 29 در دستگاه دیاگ پارامتر موردنظر را پیدا کردیم. مدار مربوطه را فعال میکنیم که در این مثال کلید بوق را فشار میدهیم. در لحظه فشردن باید آن پارامتر تغییر را نشان دهد که یعنی از وضعیت غیرفعال (Inactive) به حالت فعال (Active) تبدیل شود. عدم تغییر این حالات نشاندهنده آن است که بخش مکانیکی کلید بوق دچار مشکل شده است که نیاز بررسی و تعمیر دارد. منو پارامتر (Paramameter) یا دیتاهای دریافتی (Data Input) بخش بزرگی از فرایند عیبیابی را تسهیل خواهد کرد.
پیکرهبندی (Configuration)؛ تنظیمات نهایی و شخصیسازی شبکه
ممکن است بعد از بررسی تمامی موارد مشکل پیدا نشود یا اینکه بعد از اعمال برخی تغییرات سیستم دچار مشکل شود. بهعنوانمثال پس از نصب رادیو، دستگاه روشن نشود درحالیکه با نصب آن روی خودرو دیگر بهراحتی روشن شود و یا با تعویض تایر، سیستم ABS دچار مشکل شود. برای حل مواردی ازایندست، لازم است گام چهارم نیز انجام شود که بررسی پیکرهبندی، سفارشیسازی یا تعریفکردن انجام شود. در مورد عیب مطرح شده که عملنکردن بوق است گزینهای در بخش پیکرهبندی ندارد. اما برای شکل 30 نمونهای از تأثیرگذاری این بخش روی عملکرد سیستم الکتریکی را معرفی میکند.
شکل 30- اثر پیکرهبندی روی عملکرد و عیبیابی
در شکل 30 الگوی گیج سوخت تعریف میشود. تنظیم نادرست آن باعث میشود درجه سوخت درست نشان داده نشود.

























سلام خیلی خوب بود سپاسگذارم
از همراهی شما سپاسگزارم
خیلی ممنون، عالی بود